
欢迎访问启东富顺润滑设备有限公司网站!

一、油气润滑原理
润滑油直接或通过一个分配器输送到与压缩空气相连的混合器中,手动润滑泵油和压缩空气被正确计量并分配到油气管道中,以脉冲形式输送的油在管道中在不间断的压缩空气的作用下,润滑油附在管道内壁通往润滑点,并逐渐形成一个连续的油膜。润滑油膜在压缩空气作用下,以细小的油滴脱离油气管道内壁喷入润滑点,润滑点因此而得到润滑,并因压缩空气的作用将润滑部位的磨擦热带走,使润滑部位冷却。同时,由于输入润滑部位的压缩空气的不断溢出,有效地阻止了尘埃、水或有毒气体的侵入。
二、油气润滑的分类
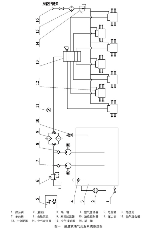
1、递进式油气润滑系统
2、大型保压式油气系统
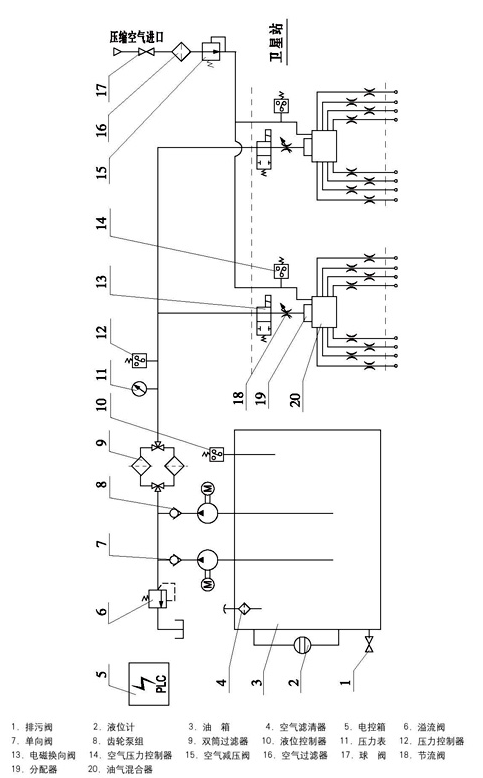
3、小型油气润滑系统
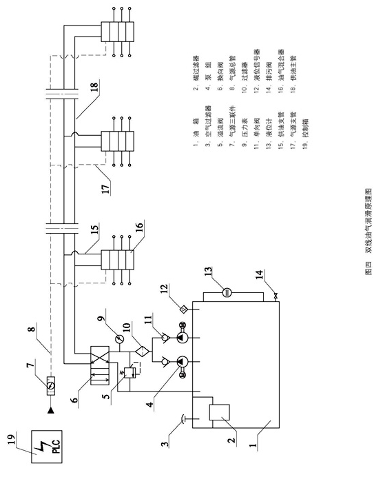
4、双线油气润滑系统
三、运用范围
油气润滑以其自身的特点,适合在轴承热负荷高、转速高、手动润滑泵有尘埃、水或有毒气体等恶劣的环境中工作,较其它形式集中润滑来说是有极大的发展前景。目前,油气润滑已在冶金、水泥、造纸、纺织、石化、电力等设备上得到广泛的应用,如铝箔轧机、带钢轧机、回转窑、球磨机、纤维机械、链条输送机、振动机、鼓风机、选矿机、粉碎机、高速纺绽、高速线材轧机的导卫辊活套和连铸等均采用油气润滑。
四、原理图
电话: 0513-83761288
手机: 133-0146-6566
地址:启东市寅阳镇寅北路一号

扫一扫二维码
专注压力等级40MPa以下干油润滑系统及配套用各种型号规格的润滑泵、分配器、欢迎致电!